¶«Éý¹ú¼Ê¹ÙÍø?´¬Ôغ½ÐÐÊý¾Ý¼Í¼ÒÇ
´¬Ôغ½ÐÐÊý¾Ý¼Í¼ÒÇ£¨VDR£©Óֳơ°´¬²°ºÚÏ»×Ó¡±£¬£¬£¬£¬£¬Ö÷ÒªÓÃÓÚʵʱÊÕÂ޺ͼͼ´¬²°º½ÐÐÀú³ÌÖеÄÖÖÖÖº½ÐÐÊý¾Ý£¬£¬£¬£¬£¬°üÀ¨Ê±¼ä£¬£¬£¬£¬£¬´¬Î»£¬£¬£¬£¬£¬ËÙÂÊ£¬£¬£¬£¬£¬Ë®É£¬£¬£¬£¬ô¼Ïò£¬£¬£¬£¬£¬¼ÝÊ»ÊÒÉùÒô£¬£¬£¬£¬£¬Í¨Ñ¶ÉùÒô£¬£¬£¬£¬£¬·çËÙ¡¢·çÏò£¬£¬£¬£¬£¬±¨¾¯ÐÅÏ¢µÈ£¬£¬£¬£¬£¬¶Ô´¬²°ÊÓ²ìʹÊÔµ¹ÊÔÓÉ¡¢Ñ°ÕÒÖ¤¾ÝÁ´¡¢¶¨ÐÔ¼°Éƺó´¦Öóͷ£ÓÐמÙ×ãÇáÖØµÄ×÷Óᣡ£¡£¡£¡£¡£¡£
- ϵͳÏÈÈÝ
- ÔÚÏßѯ¼Û
´¬Ôغ½ÐÐÊý¾Ý¼Í¼ÒÇ£¨VDR£©ÓÖ³ÆÎª¡¸´¬²°ºÚÏ»×Ó¡¹£¬£¬£¬£¬£¬ÓÃÓÚʵʱÊÕÂ޺ͼͼ´¬²°º½ÐÐÀú³ÌÖеÄÖÖÖÖº½ÐÐÊý¾Ý£¬£¬£¬£¬£¬°üÀ¨Ê±¼ä£¬£¬£¬£¬£¬´¬Î»£¬£¬£¬£¬£¬ËÙÂÊ£¬£¬£¬£¬£¬Ë®É£¬£¬£¬£¬ô¼Ïò£¬£¬£¬£¬£¬¼ÝÊ»ÊÒÉùÒô£¬£¬£¬£¬£¬Í¨Ñ¶ÉùÒô£¬£¬£¬£¬£¬·çËÙ¡¢·çÏò£¬£¬£¬£¬£¬±¨¾¯ÐÅÏ¢µÈ£¬£¬£¬£¬£¬¶Ô´¬²°ÊÓ²ìʹÊÔµ¹ÊÔÓÉ¡¢Ñ°ÕÒÖ¤¾ÝÁ´¡¢¶¨ÐÔ¼°Éƺó´¦Öóͷ£ÓÐמÙ×ãÇáÖØµÄ×÷Óᣡ£¡£¡£¡£¡£¡£
![]()
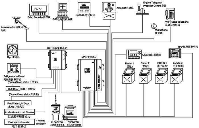
¶«Éý¹ú¼Ê¹ÙÍø?´¬Ôغ½ÐÐÊý¾Ý¼Í¼ÒÇ£¨HMT-100A£©¾Óɹú¼Êº£ÊÂ×éÖ¯Ö´Ðбê×¼ MSC 333(90)ÒªÇóÅú×¼£¬£¬£¬£¬£¬ÇкÏIEC61161-1-2013£¬£¬£¬£¬£¬IEC 60945 ¹æ·¶¡£¡£¡£¡£¡£¡£¡£ÏµÍ³º¸ÇÉϸ¡Ê½Êý¾Ý±£»£»£»£»£»£»¤Æ÷¡¢Ï³ÁʽÊý¾Ý±£»£»£»£»£»£»¤Æ÷£¬£¬£¬£¬£¬ÒÔ¼°Ö÷»úµ¥Î»¡¢±¸ÓõçÔ´¡¢Ô¶³ÌÊÕÂÞµ¥Î»¡¢Ô¶³Ì±¨¾¯µ¥Î»¼°Âó¿Ë·çµÈ£¬£¬£¬£¬£¬¿ÉʵÏÖ´¬²°º½ÐÐ״̬ÏÂ30ÌìÄÚµÄÖÖÖÖÐÅÏ¢Êý¾ÝÍøÂçÓëÖü´æ¡£¡£¡£¡£¡£¡£¡£
¡¾Ö÷»úÏä¡¿
![]()
ǶÈëʽlinux²Ù×÷ϵͳ£¬£¬£¬£¬£¬¿É¿¿ÐÔ¸ü¸ß£¬£¬£¬£¬£¬×°±¸ÇáÓ¯¡¢Ìå»ýС£¡£¡£¡£¡£¡£¡£¬£¬£¬£¬£¬ÊʺÏÖÖÖÖÀàÐ͵Ĵ¬²°×°Öᣡ£¡£¡£¡£¡£¡£¹¦ÂʵÍÖÁ20W£¬£¬£¬£¬£¬ÎÞÐëµçÉÈÀäÈ´£¬£¬£¬£¬£¬»úÏäΪȫ¹Ø±ÕÉè¼Æ£¬£¬£¬£¬£¬×î´óÏÞ¶È×èÖ¹»Ò³¾½øÈë¡£¡£¡£¡£¡£¡£¡£
¡¾Ï³ÁʽÊý¾Ý±£»£»£»£»£»£»¤Æ÷¡¿
![]()
µ±´¬²°Ê§Êº󣬣¬£¬£¬£¬¡°Ï³ÁʽÊý¾Ý±£»£»£»£»£»£»¤Æ÷¡±»áËæ´¬³ÁÖÁË®µ×£¬£¬£¬£¬£¬Í¬Ê±£¬£¬£¬£¬£¬Í¨¹ý·¢ËÍÉùÄÅÐźţ¬£¬£¬£¬£¬×ÊÖúËѾÈÖ°Ô±ÔÚˮϿìËÙ¶¨Î»´¬²°ÑÍûλÖᣡ£¡£¡£¡£¡£¡£¶«Éý¹ú¼Ê¹ÙÍø´¬Ôغ½ÐÐÊý¾Ý¼Í¼ÒÇ¡°Ï³ÁʽÊý¾Ý±£»£»£»£»£»£»¤Æ÷¡±¿É¼Í¼48Сʱ´¬²°º½ÐÐÊý¾Ý£¬£¬£¬£¬£¬ÆäÍⲿ²ÄÖÊΪîѸֽðÊô£¬£¬£¬£¬£¬ÄÚ²¿ÓɾøÔµ²ã¡¢·Àº®±£Î²ãºÍ´æ´¢Æ÷×é³É£¬£¬£¬£¬£¬¾ßÓм«Ç¿µÄÄÍ»ðÉÕ¡¢ÄÍË®ÅÝ¡¢¿¹¼·Ñ¹¡¢¿¹¸ß¿ÕˤÂä¡¢¿¹µç´Å×ÌÈŵÈÌØÕ÷£¬£¬£¬£¬£¬Ïà¹ØÊµÑé±ê×¼ÔÚ¹ú¼Êµç¹¤Î¯Ô±»áIEC61996¹æ·¶£¨2000ÄêÐû²¼£©ÖÐÓÐÃ÷È·ÒªÇ󣨼ûÏ£©¡ª¡ª
¡ö ´©´Ì£º´øÓÐÖ±¾¶100ºÁÃ××¶Í·µÄÖØ250ǧ¿ËµÄÎïÌå´Ó3Ã׸ߴ¦ÂäÏ£»£»£»£»£»£»
¡ö ¹¥»÷£º50gµÄ°ëÕýÏÒÂö³å£¬£¬£¬£¬£¬Ò»Á¬11ms£»£»£»£»£»£»
¡ö ÄÍ»ð£º260¶ÈµÄµÍÎÂ10Сʱ£¬£¬£¬£¬£¬1100¶ÈµÄ¸ßÎÂ1Сʱ£»£»£»£»£»£»
¡ö ÉѹÁ¦£ºÔÚº£Ë®ÖоÊÜ6000Ã×µÄË®ÉîѹÁ¦ºÍ30ÌìµÄº£Ë®½þÅÝ¡£¡£¡£¡£¡£¡£¡£
¡¾Éϸ¡Ê½Êý¾Ý±£»£»£»£»£»£»¤Æ÷¡¿
![]()
µ±´¬²°ÑÍû£¬£¬£¬£¬£¬¡°Éϸ¡Ê½Êý¾Ý±£»£»£»£»£»£»¤Æ÷¡±µ¯³ö²¢¸¡ÖÁË®Ãæ£¬£¬£¬£¬£¬²¢½èÖúÎÀÐÇʾλ±êµÄ¹¦Ð§£¬£¬£¬£¬£¬Ïò¹ú¼ÊËѾÈÎÀÐÇϵͳ£¨COSPAS-SARSAT£©·¢³öÓöÏÕÇó¾ÈÐźŲ¢±¨¸æÄ¿½ñλÖ㬣¬£¬£¬£¬×ÊÖú¾ÈÔ®Ö°Ô±ÔÚµÚһʱ¼äÈ·ÈÏʧÊÂλÖ㬣¬£¬£¬£¬¾¡¿ì¿ªÕ¹¾ÈÔ®¡£¡£¡£¡£¡£¡£¡£¶«Éý¹ú¼Ê¹ÙÍø´¬Ôغ½ÐÐÊý¾Ý¼Í¼ÒÇ¡°Éϸ¡Ê½Êý¾Ý±£»£»£»£»£»£»¤Æ÷¡±¾ß±¸ÒÔÏÂÌØÕ÷¡ª¡ª
¡ö ¿É¼Í¼48Сʱ´¬²°º½ÐÐÊý¾Ý
¡ö ÒÔÌ«ÍøÐźŴ«Êä
¡ö 32GB¹Ì̬´æ´¢½éÖÊ
¡ö 2¸ù24·üµçÔ´ÊäÈëÏߺÍ4¸ùÐźÅÏß´«Ê䣬£¬£¬£¬£¬¸üÈÝÒׯ¯¸¡ºÍÍÑÀë
¡ö ÍêÕûµÄ406Õ׺պÍ121.5MHzµÄGPSÎÀÐÇλ±ê
¡ö 7ÌìÒÔÉÏµÄµç³ØÊ¹ÓÃÊÙÃü
¡ö ÍêÕûµÄ×Ô¶¯Ñ¹Á¦ÊÍ·Å×°ÖÃ
¡ö ´òÀ̹ҹ³Éè¼Æ¸üÀû±ã´òÀÌ
¡¾Ô¶³Ì±¨¾¯µ¥Î»¡¿
![]()
È«³Ì¼à¿ØVDRÔËÐÐ״̬£¬£¬£¬£¬£¬´øÓйⱨ¾¯Ö¸Ê¾£¬£¬£¬£¬£¬ÊµÊ±ÏÔʾVDR¹©µç״̬£¬£¬£¬£¬£¬´óÆÁĻҺ¾§ÏÔʾ¿ÉÒÔͬʱÏÔʾ¸ü¶àµÄ±¨¾¯ÐÅÏ¢£¬£¬£¬£¬£¬¸üÈÝÒ×ÈÃÄúɨ³ý¹ÊÕÏ¡£¡£¡£¡£¡£¡£¡£
¡¾Âó¿Ë·çµ¥Î»¡¿
![]()
ǶÈëʽÉè¼Æ£¬£¬£¬£¬£¬Íâ¹Û¾«Á·£¬£¬£¬£¬£¬×Ô¼ìϵͳÄܹ»×èÖ¹Âó¿Ë·çË𻵵¼ÖÂÒôƵÊÕÂÞʧ°Ü£¬£¬£¬£¬£¬Ò×ÓÚ×°Ö㬣¬£¬£¬£¬ÄÚÖ÷Ŵó¹¦Ð§¿ÉÒÔʹ¸ß±£ÕæÒôƵÐźżá³Ö³¤¾àÀëµÄ´«Êä¡£¡£¡£¡£¡£¡£¡£
¡¾Èí¼þϵͳ¡¿
![]()
![]()
![]()
»Ø·ÅÈí¼þ£º¸ÃÈí¼þÉè¼ÆÖ±¹ÛÇÒÒ×ÓÚÓ¦Ó㬣¬£¬£¬£¬¿ÉÒÔ×°ÖÃÔÚPCÖÐʹÓᣡ£¡£¡£¡£¡£¡£
ÏÂÔØÈí¼þ£º¿É´ÓVDR¡¢Ï³ÁPDC¡¢Éϸ¡PDCí§ÒâÒ»¸ö´æ´¢½éÖÊÖÐÏÂÔØÖ¸×¼Ê±¼ä¶ÎµÄÀúÊ·Êý¾ÝÒÔ¹©ÊӲ죬£¬£¬£¬£¬ÏÂÔØÊý¾ÝÀú³Ì¿ìËÙ¡¢¾«Á·£¬£¬£¬£¬£¬¸üÀû±ãʹÊÊÓ²ìÑо¿¡£¡£¡£¡£¡£¡£¡£